comment démonter le volmètre thermique Méhari 2cv pour le tester et quel est son branchement ?

Clignotants, alternateurs, allumage électronique, panne d'essuie-glaces, batterie qui fuit, tension batterie, point de masse, remontage des faisceaux, branchement de la bobine, phares...

Modérateurs : Deuchémoi, zamzam, Eric13190

Répondre
Avatar du membre
PECOma
Nouveau deuchiste
Nouveau deuchiste
Messages : 4
Enregistré le : 17 déc. 2024, 14:07
Ma deuche : 2cv6 AZKA
Date de naissance : 07 sept. 1944
Localisation : 49

comment démonter le volmètre thermique Méhari 2cv pour le tester et quel est son branchement ?

Message par PECOma »

Méhari:
A la suite de différents désordres résolus le voltmètre thermique ne donne pas d'indication alors que tout fonctionne normalement par ailleurs ainsi que l'ensemble du système de charge (contrôlé par multimètre).

Je voudrais savoir comment démonter le voltmètre thermique pour le tester et quel est son branchement (le faisceau électrique a été modifié par l'Armée).

Merci par avance.


Avatar du membre
JPA_47
Docteur deuchiste
Docteur deuchiste
Messages : 1715
Enregistré le : 01 juil. 2023, 13:41
Ma deuche : 2CV AZAM 1966
Date de naissance : 05 févr. 1958
Localisation : 47 MARMANDE

Re: Branchement du volmètre thermique

Message par JPA_47 »

Bonjour @PECOma , bonjour à tous,
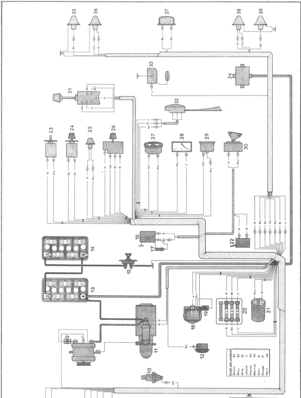
Voici le schéma de branchement du voltmètre thermique sur Méhari 24V "Armée".
Le voltmètre est repéré par le n°27
Le branchement est simple : un câble positif après contact et une masse... Rien de plus !
Je suppose qu'il s'agit de ce modèle ?
Capture d’écran du 2024-12-17 16-04-52.png
En agrandi :
Capture d’écran du 2024-12-17 16-07-51.png
Les codes des couleurs utilisées :
Capture d’écran du 2024-12-17 16-08-33.png
Capture d’écran du 2024-12-17 16-08-33.png (23.64 Kio) Vu 1710 fois
Bonne fin de journée
Jean-Pierre
Avatar du membre
PECOma
Nouveau deuchiste
Nouveau deuchiste
Messages : 4
Enregistré le : 17 déc. 2024, 14:07
Ma deuche : 2cv6 AZKA
Date de naissance : 07 sept. 1944
Localisation : 49

Re: Branchement du volmètre thermique

Message par PECOma »

Merci pour cette réponse rapide et claire.
Je vais tâcher de le sortir car l'accès n'est pas commode. Y a t'il une astuce pour le démonter ?
DSC_3427.JPG
Avatar du membre
Deuchémoi
Docteur deuchiste
Docteur deuchiste
Messages : 17097
Enregistré le : 19 sept. 2009, 17:09
Ma deuche : 2cv6 Spécial AZKA Bleue céleste 11/87
Date de naissance : 30 oct. 1968
Localisation : Vitrolles (13) ... au soleil !!!

Re: Branchement du volmètre thermique

Message par Deuchémoi »

PECOma a écrit : 17 déc. 2024, 17:47 Merci pour cette réponse rapide et claire.
Je vais tâcher de le sortir car l'accès n'est pas commode. Y a t'il une astuce pour le démonter ?
DSC_3427.JPG
Je te souhaite une réponse la plus rapide possible mais comme il y a bien plus de deuchistes que de méharistes, sois patient !
:wink:
Pas de demande d'aide mécanique en Message Privé. Toutes les demandes se font dans les salons publics. Merci !
       /¯\
(°\=/°)
... Ma présentation
2cv6 Spécial AZKA Bleue céleste 11/87
       Image

ImageImage  Image
       Image
Avatar du membre
JPA_47
Docteur deuchiste
Docteur deuchiste
Messages : 1715
Enregistré le : 01 juil. 2023, 13:41
Ma deuche : 2CV AZAM 1966
Date de naissance : 05 févr. 1958
Localisation : 47 MARMANDE

Re: Branchement du volmètre thermique

Message par JPA_47 »

J'avoue @PECOma , avoir conduit des Méhari lors de mon Service National, mais je n'y ai jamais démonté de voltmètre...
Je suis quand même étonné que ce bel appareil soit en panne.
Es-tu sûr qu'il est alimenté par un positif après contact ?
Sinon, il doit, comme tous les appareils de ce type, être tenu par un étrier fixé par deux écrous de 4 mm à l'arrière...
Encore faut-il pouvoir y accéder ?
Bonne soirée à tous
Jean-Pierre
Avatar du membre
PECOma
Nouveau deuchiste
Nouveau deuchiste
Messages : 4
Enregistré le : 17 déc. 2024, 14:07
Ma deuche : 2cv6 AZKA
Date de naissance : 07 sept. 1944
Localisation : 49

Re: Branchement du volmètre thermique

Message par PECOma »

Bien d'accord sur la robustesse de ce voltmètre.
Je soupçonne également un problème de branchement
Merci pour cette réponse. Je regarderai ce WE
Bonne journée
JP
P8200003.JPG
Avatar du membre
JPA_47
Docteur deuchiste
Docteur deuchiste
Messages : 1715
Enregistré le : 01 juil. 2023, 13:41
Ma deuche : 2CV AZAM 1966
Date de naissance : 05 févr. 1958
Localisation : 47 MARMANDE

Re: Branchement du volmètre thermique

Message par JPA_47 »

Bonjour @PECOma ,
Tu nous diras ce que tu auras trouvé...
Mais je parierais sur une coupure quelque part..
Bonne journée à tous
Jean-Pierre
Répondre
www.piecesauto-pro.fr