ampère-mètre surprenant 2 cv
Modérateurs : Deuchémoi, zamzam, Eric13190
- tontonguy
- Deuchiste intéressé

- Messages : 56
- Enregistré le : 07 sept. 2018, 18:11
- Ma deuche : 2CV AZ Charleston
- Date de naissance : 25 mars 1940
- Localisation : Dordogne
ampère-mètre surprenant 2 cv
Bonjour, je constate depuis peu que l'ampère-mètre fonctionne apparemment à l'envers. Plus la vitesse augment plus il va vers le moins. Moteur à l'arrêt la batterie est à 13.5V Dès que je mets en route le multimètre s'affole. Lorsque j'enlève le fil de masse de la génératrice le moteur accélère légèrement. En mettant le multimètre sur la génératrice sans la borne de masse le multimètre s'affole aussi. J'en déduis qu'il y a un pb côté génératrice. Les balais HS ? Pour ne pas faire de bêtise je me suis abstenu de les démonter. Votre avis svp !! Merci d'avance.
- Le_solognot_41
- Docteur deuchiste

- Messages : 939
- Enregistré le : 25 juil. 2019, 10:15
- Ma deuche : 2cv type AZA
- Date de naissance : 01 févr. 1974
- Localisation : sud du loir et cher
Re: ampère-mètre surprenant
Je ne peux pas t'aider beaucoup mais je pense qu'il est normal que ton moteur accélère quand tu débranches la dynamo,
en effet les consommateurs d’énergie électrique comme le circuit d’allumage et la charge de la batterie ne ... consomment plus et la dynamo ne peine plus et libèrent une contrainte sur le moteur.
sur n'importe quelle voiture, quand tu allumes les pleins phares le régime de ralenti ... ralentie perceptiblement un instant , et revient a la normale quand tu éteints.
produire du courant coute de l'essence !
à l'inverse si tu laisses débranché les consommateurs puiseront dans ta batterie et la videront.
regarde peut être du coté régulateur également.
( je pense aussi qu'il ne faut pas que la dynamo tourne à vide débranchée de la batterie )
en effet les consommateurs d’énergie électrique comme le circuit d’allumage et la charge de la batterie ne ... consomment plus et la dynamo ne peine plus et libèrent une contrainte sur le moteur.
sur n'importe quelle voiture, quand tu allumes les pleins phares le régime de ralenti ... ralentie perceptiblement un instant , et revient a la normale quand tu éteints.
produire du courant coute de l'essence !
à l'inverse si tu laisses débranché les consommateurs puiseront dans ta batterie et la videront.
regarde peut être du coté régulateur également.
( je pense aussi qu'il ne faut pas que la dynamo tourne à vide débranchée de la batterie )
- CHARLYSTONE
- Docteur deuchiste

- Messages : 7055
- Enregistré le : 27 févr. 2018, 14:52
- Ma deuche : 2cv charleston de 06. 1990 2cv6 04.1983
- Date de naissance : 30 avr. 1958
- Localisation : 38 pres de bourgoin jallieu
Re: ampère-mètre surprenant
bonjour ,a tu controlé les charbons de ton alternateur voir aussi la fiche de ton régulateur
- renato13
- Docteur deuchiste

- Messages : 11510
- Enregistré le : 26 juil. 2011, 10:41
- Ma deuche : azlp grise 1960
- Date de naissance : 06 nov. 1955
- Localisation : istres
Re: ampère-mètre surprenant 2 cv
Faut contrôler le circuit de charge de cette façon : https://forum.2cv-legende.com/viewtopic.php?f=35&t=6164
- bob41
- Docteur deuchiste

- Messages : 8690
- Enregistré le : 09 mai 2016, 16:00
- Ma deuche : 2CV A 50 ; 2CV AZ 59 ; 2CV azam 65 ; 2CV 6 79 ; Dyane 67 ; AMI6 62 ; AMI8 77 ; HY 72 67
- Date de naissance : 26 sept. 1966
- Localisation : Sologne viticole (Contres) et Corse (Loreto-di-Casinca)
- Âge : 59
Re: ampère-mètre surprenant 2 cv
Moi, je fais comme ça, après avoir vérifié la courroie bien sur :
Contrôle de la charge de la batterie :
- Batterie débranchée (débrancher juste le moins), moteur à l'arrêt, mesurer la tension aux bornes de la batterie. On doit avoir au moins 12,3 volts.
Si ce n'est pas le cas, il faut recharger la batterie, voire la changer.
Contrôle de la capacité de stockage :
- Rebrancher la batterie, allumer les phares, toujours moteur à l'arrêt, on doit avoir aussi plus de 12,3 volts.
Contrôle de la capacité de démarrage :
- Lancer le démarreur tout en mesurant la tension, on doit avoir au moins 8 volts.
Si la valeur est inférieure à 8 V. la batterie est défectueuse.
Contrôle du circuit de charge :
- Moteur tournant au ralenti, tous consommateurs éteints, on doit avoir au moins 12,8 volts aux bornes de la batterie ; si la tension est inférieure à 12,8 V, accélérer à 3000 t/min.
La tension doit être comprise entre 12,8 et 14,8 volts aux bornes de l'alternateur comme de la batterie.
Si les valeurs ne sont pas bonnes :
- Tension supérieure à 14,8 V. le régulateur est à remplacer.
- Si la tension est inférieure à 12,8 V, faire un pontage en fil volant entre le plus et l'excitation, la tension va monter en flèche (attention ne pas dépasser 16 volts). Si la tension ne bouge pas, l'alternateur a un problème. Il n'est pas forcément HS, la panne peut être due à des balais (ou charbons) usés.
Avec les phares allumés, on doit avoir les mêmes valeurs.
Pour les dynamos, c'est un peu plus compliqué, et ça dépend si c'est une dynamo à excitation par le plus ou par le moins.
- tontonguy
- Deuchiste intéressé

- Messages : 56
- Enregistré le : 07 sept. 2018, 18:11
- Ma deuche : 2CV AZ Charleston
- Date de naissance : 25 mars 1940
- Localisation : Dordogne
Re: ampère-mètre surprenant 2 cv
Bonjour, je poursuis mes recherches et j'ai constaté que, contact coupé, j'ai 12.4 V sur le positif de la génératrice. Est-ce normal ? C'est la batterie qui fournit cela ? Dans le même ordre d'idée, cette génératrice fournit-elle du courant continu ou alternatif ?
- Fredjojo
- Docteur deuchiste

- Messages : 1317
- Enregistré le : 28 mai 2017, 20:13
- Ma deuche : 2CV AZA1966 ENAC
- Date de naissance : 30 nov. 1963
- Localisation : Bois-Colombes // Bar Le Duc 55000
Re: ampère-mètre surprenant 2 cv
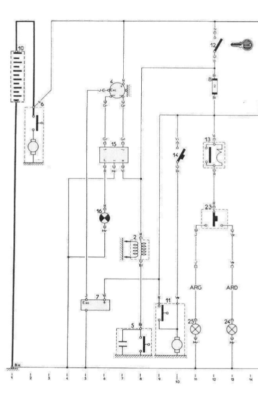
Jamais regardé le cablage d'une 12v mais c'est normal voila un schema type, le 12v de la batterie arrive sur l'alternateur (8) en permanence , Le 12v apres clef arrive sur le regulateur (11) . En fonction de la charge de la batterie et de la demande en courant le régulateur excite l'alternateur produisant alors du courant et recharge la batterie.
L'alternateur produit de l'alternatif mais redressé en interne par des diodes et donc en sortie du continu sur sa borne de sortie.
Mesure la tension a vide de la batterie et la tension en J moteur arrete et fais les memes mesures moteur tournant legeremment accéléré et dis nous les valeurs.
de 68 a 70 il existe un montage avec alternateur avec 2 Sorties supplementaire connecte a un bloc relais (15)dans le tableau de bord voir 2eme schema si je retrouve le lien qui explique ce module de controle de charge je le rajouterais = https://minute-auto.fr/guide/mecanique/ ... lectriques Explication du relais de charge sur cette page du 2eme schema et alternateur a 2 sorties supp
L'alternateur produit de l'alternatif mais redressé en interne par des diodes et donc en sortie du continu sur sa borne de sortie.
Mesure la tension a vide de la batterie et la tension en J moteur arrete et fais les memes mesures moteur tournant legeremment accéléré et dis nous les valeurs.
de 68 a 70 il existe un montage avec alternateur avec 2 Sorties supplementaire connecte a un bloc relais (15)dans le tableau de bord voir 2eme schema si je retrouve le lien qui explique ce module de controle de charge je le rajouterais = https://minute-auto.fr/guide/mecanique/ ... lectriques Explication du relais de charge sur cette page du 2eme schema et alternateur a 2 sorties supp
- tontonguy
- Deuchiste intéressé

- Messages : 56
- Enregistré le : 07 sept. 2018, 18:11
- Ma deuche : 2CV AZ Charleston
- Date de naissance : 25 mars 1940
- Localisation : Dordogne
Re: ampère-mètre surprenant 2 cv
Merci Fredjojo, je comprends mieux. Je vais déposer l'alternateur et le régulateur et les confier à un spécialiste en électricité automobile. Bonne journée.
Guy
Guy
- Fredjojo
- Docteur deuchiste

- Messages : 1317
- Enregistré le : 28 mai 2017, 20:13
- Ma deuche : 2CV AZA1966 ENAC
- Date de naissance : 30 nov. 1963
- Localisation : Bois-Colombes // Bar Le Duc 55000
Re: ampère-mètre surprenant 2 cv
Vu le prix d'un regulateur je serais d'avis de le changer en verifiant avant que la connectique est ok , alimenté en 12v dès contact et bonne masse ( j'ai vu sur le forum des photos de regu ignoble capot ouvert etc) , ensuite que la liaison entre les cosse d'excitation cote regu et altern sont ok , ensuite moteur tournant acceleré la tension entre J et la masse si aucune tension il y a des chances qu'il soit mort .
verifier que la tension de la courroie est ok et seulement ensuite changer l'alternateur ou le remettre en etat toi meme si tu trouve des pd , le confier a un pro va je pense te couter plus chere que le prix d'un alternateur neuf a voir ....
Si tu retire l'aternateur n'oublis pas de débrancher la batterie avant , comme la cosse principale est relié au +12v permanent de la batterie , si elle touche la masse .......
verifier que la tension de la courroie est ok et seulement ensuite changer l'alternateur ou le remettre en etat toi meme si tu trouve des pd , le confier a un pro va je pense te couter plus chere que le prix d'un alternateur neuf a voir ....
Si tu retire l'aternateur n'oublis pas de débrancher la batterie avant , comme la cosse principale est relié au +12v permanent de la batterie , si elle touche la masse .......
- tontonguy
- Deuchiste intéressé

- Messages : 56
- Enregistré le : 07 sept. 2018, 18:11
- Ma deuche : 2CV AZ Charleston
- Date de naissance : 25 mars 1940
- Localisation : Dordogne
Re: ampère-mètre surprenant 2 cv
Bonjour, voici la suite de la saga. La génératrice et le régulateur ont été vérifiés en pleine charge chez un spécialiste : RAS. Je viens de faire un tour en branchant un multimètre sur le 12 volts, tout est normal, de 12.7 V moteur arrêté je passe en roulant normalement à 14.2 V.
C'est donc l'indicateur de charge qui raconte des bêtises. D'ailleurs en étant à l'arrêt, et en mettant simplement le contact l'indicateur reste à gauche alors qu'il devrait, je pense, se placer à peu près au milieu. Je peux me procurer un nouvel indicateur. Mais la question est comment ouvre-t-on le tableau de bord. Je parle de la boîte où se trouvent le tachymètre, niveau d'essence et témoin de charge. Très difficile d'extraire l'ensemble ...
Merci et bonne soirée.
C'est donc l'indicateur de charge qui raconte des bêtises. D'ailleurs en étant à l'arrêt, et en mettant simplement le contact l'indicateur reste à gauche alors qu'il devrait, je pense, se placer à peu près au milieu. Je peux me procurer un nouvel indicateur. Mais la question est comment ouvre-t-on le tableau de bord. Je parle de la boîte où se trouvent le tachymètre, niveau d'essence et témoin de charge. Très difficile d'extraire l'ensemble ...
Merci et bonne soirée.
- CHARLYSTONE
- Docteur deuchiste

- Messages : 7055
- Enregistré le : 27 févr. 2018, 14:52
- Ma deuche : 2cv charleston de 06. 1990 2cv6 04.1983
- Date de naissance : 30 avr. 1958
- Localisation : 38 pres de bourgoin jallieu
Re: ampère-mètre surprenant 2 cv
bonjour, il faut démonter ton tableau de bord puis dérière tu a 2vis qui tienne l'ampèremétre
- tontonguy
- Deuchiste intéressé

- Messages : 56
- Enregistré le : 07 sept. 2018, 18:11
- Ma deuche : 2CV AZ Charleston
- Date de naissance : 25 mars 1940
- Localisation : Dordogne
Re: ampère-mètre surprenant 2 cv
merci M'sieur, je vais tenter la chirurgie !!
- bomacars
- Deuchiste de référence

- Messages : 689
- Enregistré le : 01 oct. 2016, 18:14
- Ma deuche : AZKA 82 + AZKA 88
- Date de naissance : 20 nov. 1953
- Localisation : Les mages 30960 (GARD) et Belgique (Région Wallonne)
- Âge : 72
Re: ampère-mètre surprenant 2 cv
Juste une petite "mise au point", depuis le debut on parle géneratrice ou alternateur, faut pas melanger les deux quoi que leur utilité est la même, avant on parlait "generatrice" ou "dynamo", maintenant on parle d'"alternateur", sans entrer dans le détail des différences de fonctionnement entre ces deux composants, il faut rappeler que si la dynamo fournit du courant continu, l’alternateur produit, comme son nom l’indique, du courant alternatif. C’est là un inconvénient qu’on pallie à l’aide d’un redresseur, la batterie et l’ensemble du dispositif électrique de la voiture ne pouvant admettre que du courant continu.
Pour ta Charleston, il s'agit d'un "alternateur", et comme dit plus haut, si tu mesure aux bornes de ta titine moteur tournant, tu dois avoir entre 13 et 14v, si non faut te poser des questions sur le bon fonctionnement de ce dernier qui si il est deffectueux peut de "bousiller" une batterie même nouvelle, c'est le pourquoi lors du changement d'une batterie, il faut toujours faire vérifier la charge.
Pour ta Charleston, il s'agit d'un "alternateur", et comme dit plus haut, si tu mesure aux bornes de ta titine moteur tournant, tu dois avoir entre 13 et 14v, si non faut te poser des questions sur le bon fonctionnement de ce dernier qui si il est deffectueux peut de "bousiller" une batterie même nouvelle, c'est le pourquoi lors du changement d'une batterie, il faut toujours faire vérifier la charge.
- tontonguy
- Deuchiste intéressé

- Messages : 56
- Enregistré le : 07 sept. 2018, 18:11
- Ma deuche : 2CV AZ Charleston
- Date de naissance : 25 mars 1940
- Localisation : Dordogne
Re: ampère-mètre surprenant 2 cv
oui effectivement j'ai glissé chef, il s'agit bien d'un alternateur. Qui comme dit plus haut n'est pas coupable !! D'ailleurs je roule régulièrement avec la titine et la batterie est en pleine forme. En passant, une question : en mettant le contact l'aiguille doit bien se positionner à peu près au milieu non ?
- CHARLYSTONE
- Docteur deuchiste

- Messages : 7055
- Enregistré le : 27 févr. 2018, 14:52
- Ma deuche : 2cv charleston de 06. 1990 2cv6 04.1983
- Date de naissance : 30 avr. 1958
- Localisation : 38 pres de bourgoin jallieu
Re: ampère-mètre surprenant 2 cv
effectivement lorsque tu démarre après dix secondes l'aiguille de l'ampèremétre doit étre vers les achures noir,c'est se qui se passe sur la mienne ( charleston de 90)
- bomacars
- Deuchiste de référence

- Messages : 689
- Enregistré le : 01 oct. 2016, 18:14
- Ma deuche : AZKA 82 + AZKA 88
- Date de naissance : 20 nov. 1953
- Localisation : Les mages 30960 (GARD) et Belgique (Région Wallonne)
- Âge : 72
Re: ampère-mètre surprenant 2 cv
il serait peut être interessant dans un premier temps de debrancher l'alimentation + de ton voltmetre au tableau de bord et y connecter un fil + direct batterie et verifier le comportement de la bête et faire de même ensuite avec le negatif, cela te permettra peut être de determiner si il est correctement alimente.
- Fredjojo
- Docteur deuchiste

- Messages : 1317
- Enregistré le : 28 mai 2017, 20:13
- Ma deuche : 2CV AZA1966 ENAC
- Date de naissance : 30 nov. 1963
- Localisation : Bois-Colombes // Bar Le Duc 55000
ampère-mètre surprenant 2 cv
Pourquoi citron a mis un voltmètre plutôt qu’un ampèremètre ? Mystère....
Je ne connais pas ce tableau de bord mais est ce que ta jauge fonctionne correctement ? Sur le schéma de principe (25) le +12 après contact est commun , la connexion est un connecteur ou des fiches simples,la masse F.Mr du voltmetre est elle correcte
Je ne connais pas ce tableau de bord mais est ce que ta jauge fonctionne correctement ? Sur le schéma de principe (25) le +12 après contact est commun , la connexion est un connecteur ou des fiches simples,la masse F.Mr du voltmetre est elle correcte

- tontonguy
- Deuchiste intéressé

- Messages : 56
- Enregistré le : 07 sept. 2018, 18:11
- Ma deuche : 2CV AZ Charleston
- Date de naissance : 25 mars 1940
- Localisation : Dordogne
Re: ampère-mètre surprenant 2 cv
Merci à tous pour vos idées, je vais me résoudre à sortir le tableau de bord pour en voir l'arrière. Ce n'est pas une mince affaire il y a très peu de place pour la "manœuvre" !! Bonne journée.
Guy
Guy
- renato13
- Docteur deuchiste

- Messages : 11510
- Enregistré le : 26 juil. 2011, 10:41
- Ma deuche : azlp grise 1960
- Date de naissance : 06 nov. 1955
- Localisation : istres
Re: ampère-mètre surprenant 2 cv
Ben si ton circuit de charge est ok avec les bonne valeurs ,comme bob et moi on te dit plus haut, cherche pas plus c'est ton ampère mètre qui merde.
Et c'est pas réparable ,a ma connaissance , pour le changer ,tu dépose la batterie,et le support de batterie,et tu aura accès a ton ampère mètre
voila un lien avec un neuf , https://www.lesanciennes.com/annonce/A2 ... ami-6.html
Et c'est pas réparable ,a ma connaissance , pour le changer ,tu dépose la batterie,et le support de batterie,et tu aura accès a ton ampère mètre
voila un lien avec un neuf , https://www.lesanciennes.com/annonce/A2 ... ami-6.html
- bomacars
- Deuchiste de référence

- Messages : 689
- Enregistré le : 01 oct. 2016, 18:14
- Ma deuche : AZKA 82 + AZKA 88
- Date de naissance : 20 nov. 1953
- Localisation : Les mages 30960 (GARD) et Belgique (Région Wallonne)
- Âge : 72
Re: ampère-mètre surprenant 2 cv
Je pense pour ma part que si ton voltmetre s'affole, c'est qu'il fonctionne mais qu'il est probablement mal cable, cela merite donc de le tester seul.
- tontonguy
- Deuchiste intéressé

- Messages : 56
- Enregistré le : 07 sept. 2018, 18:11
- Ma deuche : 2CV AZ Charleston
- Date de naissance : 25 mars 1940
- Localisation : Dordogne
Re: ampère-mètre surprenant 2 cv
Bonjour, Fredjojo, pourquoi y a -t-il trois fils sur ce voltmètre (indicateur de charge) ? Serait-ce un + un - et l'éclairage ? Est-il possible qu'il y ait eu une inversion lors d'un remontage ?
- Fredjojo
- Docteur deuchiste

- Messages : 1317
- Enregistré le : 28 mai 2017, 20:13
- Ma deuche : 2CV AZA1966 ENAC
- Date de naissance : 30 nov. 1963
- Localisation : Bois-Colombes // Bar Le Duc 55000
Re: ampère-mètre surprenant 2 cv
Non d apres schema il y a le + 12 commun a l indicateur de la jauge et au VOLTMÈTRE pas amperemetre et un fil masse pour le voltmetre et un fil vers la jauge reservoir , ct pour cela que je te demandais si la jauge fonctionnait bien ?
- bomacars
- Deuchiste de référence

- Messages : 689
- Enregistré le : 01 oct. 2016, 18:14
- Ma deuche : AZKA 82 + AZKA 88
- Date de naissance : 20 nov. 1953
- Localisation : Les mages 30960 (GARD) et Belgique (Région Wallonne)
- Âge : 72
Re: ampère-mètre surprenant 2 cv
Pas évident la 2cv il n'y a que des "verts" (fils), un petit "truc, derriere la banquette arriere côté gauche le long du montant de portiere, il y à il fil qui va vers le reservoir, si tu le débranches, (il y a normalement une connection à cet endroit), comment reagit ton voltmetre?.Fredjojo a écrit :Non d apres schema il y a le + 12 commun a l indicateur de la jauge et au VOLTMÈTRE pas amperemetre et un fil masse pour le voltmetre et un fil vers la jauge reservoir , ct pour cela que je te demandais si la jauge fonctionnait bien ?
En fait ce fil qui (vert) qui revient du reservoir envoie une impultion vers le tableau de bord, c'est un contact de masse qui retourne vers ton tableau de bord en passant par la jauge à essence se trouvant dans le reservoir qui fonctionne comme un rheostat.