Méhari:
A la suite de différents désordres résolus le voltmètre thermique ne donne pas d'indication alors que tout fonctionne normalement par ailleurs ainsi que l'ensemble du système de charge (contrôlé par multimètre).
Je voudrais savoir comment démonter le voltmètre thermique pour le tester et quel est son branchement (le faisceau électrique a été modifié par l'Armée).
Merci par avance.
comment démonter le volmètre thermique Méhari 2cv pour le tester et quel est son branchement ?
Modérateurs : Deuchémoi, Eric13190
- JPA_47
- Docteur deuchiste

- Messages : 1742
- Enregistré le : 01 juil. 2023, 13:41
- Ma deuche : 2CV AZAM 1966
- Date de naissance : 05 févr. 1958
- Localisation : 47 MARMANDE
Re: Branchement du volmètre thermique
Bonjour @PECOma , bonjour à tous,
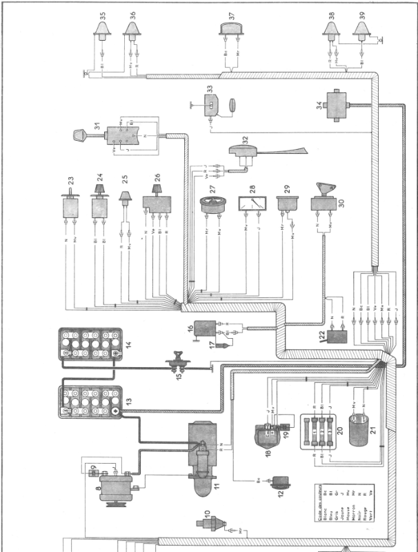
Voici le schéma de branchement du voltmètre thermique sur Méhari 24V "Armée".
Le voltmètre est repéré par le n°27
Le branchement est simple : un câble positif après contact et une masse... Rien de plus !
Je suppose qu'il s'agit de ce modèle ? En agrandi : Les codes des couleurs utilisées : Bonne fin de journée
Jean-Pierre
Voici le schéma de branchement du voltmètre thermique sur Méhari 24V "Armée".
Le voltmètre est repéré par le n°27
Le branchement est simple : un câble positif après contact et une masse... Rien de plus !
Je suppose qu'il s'agit de ce modèle ? En agrandi : Les codes des couleurs utilisées : Bonne fin de journée
Jean-Pierre
- PECOma
- Nouveau deuchiste

- Messages : 4
- Enregistré le : 17 déc. 2024, 14:07
- Ma deuche : 2cv6 AZKA
- Date de naissance : 07 sept. 1944
- Localisation : 49
Re: Branchement du volmètre thermique
Merci pour cette réponse rapide et claire.
Je vais tâcher de le sortir car l'accès n'est pas commode. Y a t'il une astuce pour le démonter ?
Je vais tâcher de le sortir car l'accès n'est pas commode. Y a t'il une astuce pour le démonter ?
- Deuchémoi
- Docteur deuchiste

- Messages : 17236
- Enregistré le : 19 sept. 2009, 17:09
- Ma deuche : 2cv6 Spécial AZKA Bleue céleste 11/87
- Date de naissance : 30 oct. 1968
- Localisation : Vitrolles (13) ... au soleil !!!
Re: Branchement du volmètre thermique
Je te souhaite une réponse la plus rapide possible mais comme il y a bien plus de deuchistes que de méharistes, sois patient !
Pas de demande d'aide mécanique en Message Privé. Toutes les demandes se font dans les salons publics. Merci !
/¯\(°\=/°)... Ma présentation
2cv6 Spécial AZKA Bleue céleste 11/87
- JPA_47
- Docteur deuchiste

- Messages : 1742
- Enregistré le : 01 juil. 2023, 13:41
- Ma deuche : 2CV AZAM 1966
- Date de naissance : 05 févr. 1958
- Localisation : 47 MARMANDE
Re: Branchement du volmètre thermique
J'avoue @PECOma , avoir conduit des Méhari lors de mon Service National, mais je n'y ai jamais démonté de voltmètre...
Je suis quand même étonné que ce bel appareil soit en panne.
Es-tu sûr qu'il est alimenté par un positif après contact ?
Sinon, il doit, comme tous les appareils de ce type, être tenu par un étrier fixé par deux écrous de 4 mm à l'arrière...
Encore faut-il pouvoir y accéder ?
Bonne soirée à tous
Jean-Pierre
Je suis quand même étonné que ce bel appareil soit en panne.
Es-tu sûr qu'il est alimenté par un positif après contact ?
Sinon, il doit, comme tous les appareils de ce type, être tenu par un étrier fixé par deux écrous de 4 mm à l'arrière...
Encore faut-il pouvoir y accéder ?
Bonne soirée à tous
Jean-Pierre
- PECOma
- Nouveau deuchiste

- Messages : 4
- Enregistré le : 17 déc. 2024, 14:07
- Ma deuche : 2cv6 AZKA
- Date de naissance : 07 sept. 1944
- Localisation : 49
Re: Branchement du volmètre thermique
Bien d'accord sur la robustesse de ce voltmètre.
Je soupçonne également un problème de branchement
Merci pour cette réponse. Je regarderai ce WE
Bonne journée
JP
Je soupçonne également un problème de branchement
Merci pour cette réponse. Je regarderai ce WE
Bonne journée
JP
- JPA_47
- Docteur deuchiste

- Messages : 1742
- Enregistré le : 01 juil. 2023, 13:41
- Ma deuche : 2CV AZAM 1966
- Date de naissance : 05 févr. 1958
- Localisation : 47 MARMANDE
Re: Branchement du volmètre thermique
Bonjour @PECOma ,
Tu nous diras ce que tu auras trouvé...
Mais je parierais sur une coupure quelque part..
Bonne journée à tous
Jean-Pierre
Tu nous diras ce que tu auras trouvé...
Mais je parierais sur une coupure quelque part..
Bonne journée à tous
Jean-Pierre