Page 1 sur 1
Voyants clignotants + feux de route 2cv charleston 82
Posté : 06 avr. 2019, 10:57
par Polo59
Hello
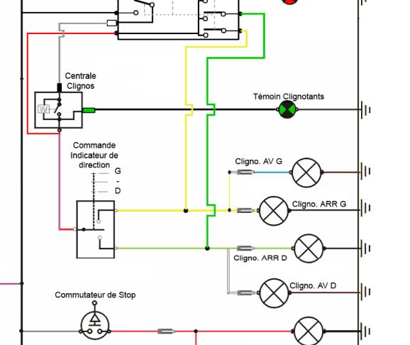
Voilà comment brancher 2 voyants au tableau de bord pour les clignotants et les feux de route.
C'est juste une petite amélioration d'Hortense (Charleston de 82) car André (citroën) avait déjà tout prévu
Pour une centrale clignotante 3 fils, le voyant est branché sur la borne "R" (fil vert, cosse verte)
Hortense avait le fil de branché mais pas de voyant au TDB... :pleurs:
Donc, apres qques recherches (demontage de la batterie, du tableau de bord) on arrive a ça, caché derrière le support batterie
2 paires de fil : 2 cosses marron; 1 cosse verte et une cosse bleue
Il suffit donc de brancher un voyant vert sur la cosse verte pour les clignotants et un voyant bleu pour les feux de route..... et c'est tout.... merci Dédé
PS:le fonctionnement du voyant clignotant est OK, mais avec les WARNING, le voyant vert et le orange d'origine clignotent... pas trop gênant ma foi
Voilà, bonne route.
Re: Voyants clignotants + feux de route
Posté : 06 avr. 2019, 13:09
par Deuchémoi
Merci pour cette info fort utile !!
Je l'envoie directement dans la section "Tutos" !

Re: Voyants clignotants + feux de route
Posté : 07 avr. 2019, 10:10
par Polo59
Merci :oops:
Re: Voyants clignotants + feux de route
Posté : 07 avr. 2019, 10:39
par CHARLYSTONE
bonjour polo, ta charleston n'avais pas de voyant d'origine,car sur ma charly il sont d'origine et les voyants rouge pour le warning et vert pour les clignotants, marche en même temps lorsque on actionne les feux de détresse et c'est normale
Re: Voyants clignotants + feux de route
Posté : 07 avr. 2019, 11:10
par Polo59
CHARLYSTONE a écrit :bonjour polo, ta charleston n'avais pas de voyant d'origine,car sur ma charly il sont d'origine et les voyants rouge pour le warning et vert pour les clignotants, marche en même temps lorsque on actionne les feux de détresse et c'est normale
Non, fil de branché sur la centrale mais pas de voyant vert sur le TDB.
Juste 3 voyants orange :warning, celui de pression d'huile et celui du liquide de frein.
Re: Voyants clignotants + feux de route
Posté : 07 avr. 2019, 12:43
par CHARLYSTONE
ah ok ma charly est de 1990 donc mieux équipé que la tienne ,mais le voyant du warning est rouge sur ma charleston et le voyant orange c'est le feu anti brouillard
Re: Voyants clignotants + feux de route
Posté : 07 avr. 2019, 14:55
par Polo59
CHARLYSTONE a écrit :ah ok ma charly est de 1990 donc mieux équipé que la tienne ,mais le voyant du warning est rouge sur ma charleston et le voyant orange c'est le feu anti brouillard
Mieux equipée on dirait.... pas de feu anti brouillard pour Hortense.Ni feu feu de recul d'ailleurs

Re: Voyants clignotants + feux de route
Posté : 07 avr. 2019, 20:40
par CHARLYSTONE
toutes les 2cv d'aprés 1986 sont équipé de feux anti brouillard avec voyant orange et de voyant de feux plein phare bleu
Re: Voyants clignotants + feux de route
Posté : 08 avr. 2019, 10:22
par bob41
Re: Voyants clignotants + feux de route 2cv charleston 82
Posté : 10 avr. 2019, 18:56
par bob41
Blague à part, je me suis dit : "tiens, je mettrai bien un voyant de clignotants, surtout qu'avec l'âge on entend moins (surtout les aigus, vous verrez...) et il m'arrive de ne pas entendre le bruiteur

.
Je suis donc aller voir sur ma 2 CV 6 de 1979 s'il y avait un pré-câblage.
J'ai regardé aussi les schémas de la RTA. C'est à partir de 1981 qu'il y a un voyant et donc une centrale à trois plots. Avant c'est une centrale à deux plots.
Mais sur ma 2 CV, entièrement d'origine jamais restaurée, il y a aussi une centrale à trois plots : un plot avec un câble qui vient du plus après contact (en passant par l'interrupteur de feux de détresse), un plot avec deux câbles : celui qui va au commutateur de clignotant et un autre qui va à l'interrupteur des feux de détresse, et un troisième plot avec un fil vert.
Sur le schéma électrique de la 2 CV 6 de 77 à 81, il n'y a normalement que les deux premiers plots.
Sur le schéma d'après 81, ce fil vert va au voyant.
Ma 2 CV de 79 serait donc équipée comme celles d'après 81 (ou les dates ne seraient pas bonne sur la RTA :shock: ) Sauf que je n'ai pas de voyant !
Mais si je débranche ce fil vert sensé alimenter le voyant, les clignotants ne fonctionnent plus ! Si je débranche les autres fils non plus, mais c'est normal.
Et alors la, je suis perplexe et je ne comprends pas bien.
S'il y a un électricien automobile dans la salle, qu'il veuille bien m'expliquer.
Je précise que je n'ai pas encore démonté le tableau de bord pour voir ce qu'il en est...

Re: Voyants clignotants + feux de route 2cv charleston 82
Posté : 15 avr. 2019, 14:01
par Fredjojo
salut bob
Dans les vieilles a 2 plots quand tu mets le cligno tu ferme le circuit et le bilame dans la centrale chauffe et en s'ecartant ne conduit plus en refroidissant il reprends sa position initial et reconduit etc.
Dans la tienne cela doit etre une des premiere "electronique" il lui faut un + et une masse la cosse que tu retire en premier pour qu'elle fonctionne
si tu intercale un voyant entre la cosse verte et la cosse de la centrale cela doit allumer ton voyant pas forcement le meme brochage que la photo
sans connaitre le schema interne pas facile de savoir comment elle fonctionne si cela ne marche pas avec la tienne prends une centrale 2cv apres 81

- 3 plots81.JPG (41.58 Kio) Vu 11572 fois
Fred
Re: Voyants clignotants + feux de route 2cv charleston 82
Posté : 15 avr. 2019, 16:47
par bob41
Merci Fred, je vais faire un essai.
Mais ma centrale est récente, je l'ai changée en août dernier, et la précédente avait aussi ces trois fils. Et je ne me souviens pas avoir changé cette centrale auparavant, elle devait donc être d'origine.
J'ajoute qu'elle est fixée par une vis dans le support du tableau de bord,ce qui devrait être la masse, non ?

Voyants clignotants + feux de route 2cv charleston 82
Posté : 15 avr. 2019, 17:08
par Fredjojo
Devisse la du tb ,regarde a l ohmetre entre trou de fixation et cosse (verte débranchée,)rebranche la cosse et regarde si elle fonctionne encore sans la refixer, au mieux essaie de suivre la cosse verte ?
Re: Voyants clignotants + feux de route 2cv charleston 82
Posté : 16 août 2019, 18:11
par spid2002
Bonjour les Deuchistes,
Je souhaite entrer dans le débat des anti brouillard, car je vis en Belgique et qu'après avoir dédouaner ma Charleston de 1981 venue d 'Italie, je dois passer la difficile épreuve du contrôle technique ce lundi 19 août.
Jusque là rien d’extraordinaire, me direz vous !
Oui mais.....excepté le fait qu'en Belgique (et probablement ailleurs) le véhicule doit être équipé d'un AB arrière.
La FBVA fédération des véhicules anciens dit ceci :
"Est-ce que l'ancêtre doit avoir un feu antibrouillard à l'arrière?
Depuis la mise en vigueur de la nouvelle instruction en date du 01.04.2014 cette problématique a été éclaircie par la FBVA et la réponse est très claire maintenant:
Oui si le feu antibrouillard était prévu à l'origine par le constructeur.
Non si le feu antibrouillard n'était pas prévu à l'origine par le constructeur. Il n'est donc pas obligatoire d'en ajouter un."
En résumé , est ce que l'un d'entre vous peut me dire si pour la Belgique en 1981 la 2CV (Charleston ou autre) était équipée par le constructeur d'un AB arrière.
J'ai écris à l'importateur belge qui ne m'a pas encore répondu.
Merci de partager votre sciences
