le faisceau de la 2cv pour les nuls
Modérateurs : Deuchémoi, zamzam, Eric13190
- rabbitflyer
- Nouveau deuchiste

- Messages : 11
- Enregistré le : 05 mars 2015, 00:29
- Ma deuche : AZKA 1981
- Date de naissance : 06 avr. 1974
- Localisation : Versailles
le faisceau de la 2cv pour les nuls
Salut a tous, je viens vous voir car j'ai un pti soucis vous vous en doutez!
il y a peu j'ai bloqué ma boite de vitesse en marche arrière... cause du mouvement trop brusque de ma part sur la petite. Bref je suis bon pour la démonté mais avant tout il faut bien retirer le reste pour y accéder. Pris d'une immense crise de connerie, je vire le faisceau sans noter qui va ou....
Je répare la dite boite suivant les conseils précieux du forum, la fait expertisé par un copain mécano et remonte le tout.... J'en profite pour changer quelques pièces notamment les excentriques qui soit dit en passant sont pas aux côtes et il faut les retravailler mais cela fera peut être l'objet d'un autre post.
Bref je me retrouve avec le faisceau dans les mains... je regarde le bouquin.... et y a rien qui correspond au niveau couleur... J'en suis donc a tester chaque prise et je retrouve quasiment tout. Il me reste un fil en 12v et une masse...et je n'ai rien relié encore a l'allumage.
J'ai besoin de vos conseils pour pas cramer le joli faisceau.
j'en ai profité pour le désenturbaner et j'ai trouvé de l'huile sur quelques fils...huile de moteur bien noire a l'intérieur de la gaine :(
Donc tout est ok, contact démareur, veilleuse et code, (je n'ai pas de plein phare)
J'ai testé les fils sortants de l'allumage et ils bipent ensemble.
me reste donc deux fils. Je mettrai une photo demain pour y voir plus clair..
Ce qui serait chouette c'est d'avoir un schéma type photo pour les nuls en electricité comme moi car les schéma du livre il faut comprendre.
il y a peu j'ai bloqué ma boite de vitesse en marche arrière... cause du mouvement trop brusque de ma part sur la petite. Bref je suis bon pour la démonté mais avant tout il faut bien retirer le reste pour y accéder. Pris d'une immense crise de connerie, je vire le faisceau sans noter qui va ou....
Je répare la dite boite suivant les conseils précieux du forum, la fait expertisé par un copain mécano et remonte le tout.... J'en profite pour changer quelques pièces notamment les excentriques qui soit dit en passant sont pas aux côtes et il faut les retravailler mais cela fera peut être l'objet d'un autre post.
Bref je me retrouve avec le faisceau dans les mains... je regarde le bouquin.... et y a rien qui correspond au niveau couleur... J'en suis donc a tester chaque prise et je retrouve quasiment tout. Il me reste un fil en 12v et une masse...et je n'ai rien relié encore a l'allumage.
J'ai besoin de vos conseils pour pas cramer le joli faisceau.
j'en ai profité pour le désenturbaner et j'ai trouvé de l'huile sur quelques fils...huile de moteur bien noire a l'intérieur de la gaine :(
Donc tout est ok, contact démareur, veilleuse et code, (je n'ai pas de plein phare)
J'ai testé les fils sortants de l'allumage et ils bipent ensemble.
me reste donc deux fils. Je mettrai une photo demain pour y voir plus clair..
Ce qui serait chouette c'est d'avoir un schéma type photo pour les nuls en electricité comme moi car les schéma du livre il faut comprendre.
- bomacars
- Deuchiste de référence

- Messages : 689
- Enregistré le : 01 oct. 2016, 18:14
- Ma deuche : AZKA 82 + AZKA 88
- Date de naissance : 20 nov. 1953
- Localisation : Les mages 30960 (GARD) et Belgique (Région Wallonne)
- Âge : 73
Re: le faisceau pour les nuls
un test de continuité ne donne pas d'indication valable sur une voiture, tout va à la masse, même le +, pour avoir une mesure correcte il faudrait disposer de la resistance de tous les élément presents sur un circuit. 
- rabbitflyer
- Nouveau deuchiste

- Messages : 11
- Enregistré le : 05 mars 2015, 00:29
- Ma deuche : AZKA 1981
- Date de naissance : 06 avr. 1974
- Localisation : Versailles
Re: le faisceau de la 2cv pour les nuls
merci pour ta réponse, il y a des éléments ou je retrouve de la résistance, cependant je ne suis qu'un noob et ne comprend pas forcément les mesures. Pourrais tu être plus précis?
merci
jean
merci
jean
- bob41
- Docteur deuchiste

- Messages : 8690
- Enregistré le : 09 mai 2016, 16:00
- Ma deuche : 2CV A 50 ; 2CV AZ 59 ; 2CV azam 65 ; 2CV 6 79 ; Dyane 67 ; AMI6 62 ; AMI8 77 ; HY 72 67
- Date de naissance : 26 sept. 1966
- Localisation : Sologne viticole (Contres) et Corse (Loreto-di-Casinca)
- Âge : 59
Re: le faisceau de la 2cv pour les nuls
Aucune couleur ne correspond, dis-tu.
Pour info ce n'est pas la couleur du fil qu'il faut prendre en compte, mais celle de l'embout sur la fiche de connexion.
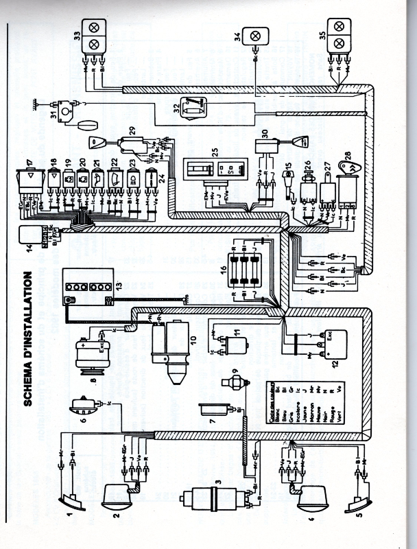
Je te joins le schéma de câblage, si tu ne l'as pas, c'est parfois plus parlant que le schéma théorique.
- rabbitflyer
- Nouveau deuchiste

- Messages : 11
- Enregistré le : 05 mars 2015, 00:29
- Ma deuche : AZKA 1981
- Date de naissance : 06 avr. 1974
- Localisation : Versailles
Re: le faisceau de la 2cv pour les nuls
Merci Bob, j'ai déjà les schémas etc et quand je mesure la tension des fils j'obtiens des infos. Cependant je ne comprend pas ton histoire de résistance. Comment puis je connaitre la résistance de chaque élément et l'attribué a un fil?
Merci
jean
Merci
jean
- bomacars
- Deuchiste de référence

- Messages : 689
- Enregistré le : 01 oct. 2016, 18:14
- Ma deuche : AZKA 82 + AZKA 88
- Date de naissance : 20 nov. 1953
- Localisation : Les mages 30960 (GARD) et Belgique (Région Wallonne)
- Âge : 73
Re: le faisceau de la 2cv pour les nuls
Si tu teste par ex un + alimentation éclairage avec la masse tu aura une resistance, celle égale à la resistance du filament de l'ampoule située sur le circuit, tester une continuité sur chaque extremité d'un cable pour vérifier ci celui ci n'est pas coupé, il faut avoir la certitude que ce cable ne dispose d'aucune connection entre ses 2 bouts qui permettrait d'avoir une continuité via un autre circuit et pas entre les deux extremités de ce fil.rabbitflyer a écrit :merci pour ta réponse, il y a des éléments ou je retrouve de la résistance, cependant je ne suis qu'un noob et ne comprend pas forcément les mesures. Pourrais tu être plus précis?
merci
jean
même entre le + et le - de ta batterie, tu as une continuité, via les elements plongés dans celle ci, pour faire bref, le seul test fiable en automobile avec un appareil courant c'est tout simplement une lampe témoin 12 ou 6v et encore, faut bien l'interpréter
- rabbitflyer
- Nouveau deuchiste

- Messages : 11
- Enregistré le : 05 mars 2015, 00:29
- Ma deuche : AZKA 1981
- Date de naissance : 06 avr. 1974
- Localisation : Versailles
Re: le faisceau de la 2cv pour les nuls
merci beaucoup pour ta réponse. Je comprends mieux ce que j'ai a faire.
Je vous tiens au courant :lol:
Je vous tiens au courant :lol:
- bob41
- Docteur deuchiste

- Messages : 8690
- Enregistré le : 09 mai 2016, 16:00
- Ma deuche : 2CV A 50 ; 2CV AZ 59 ; 2CV azam 65 ; 2CV 6 79 ; Dyane 67 ; AMI6 62 ; AMI8 77 ; HY 72 67
- Date de naissance : 26 sept. 1966
- Localisation : Sologne viticole (Contres) et Corse (Loreto-di-Casinca)
- Âge : 59
Re: le faisceau de la 2cv pour les nuls
Ou avec une sonnette.bomacars a écrit : le seul test fiable en automobile avec un appareil courant c'est tout simplement une lampe témoin 12 ou 6v et encore, faut bien l'interpréter
J'en ai une sur un boitier de lampe de poche avec pile plate de 9 V. Mais je doute que l'on trouve encore ce genre d'instrument, pourtant bien pratique !
Trois positions : lampe de poche, sonnette avec vibreur, test avec lampe.
- rabbitflyer
- Nouveau deuchiste

- Messages : 11
- Enregistré le : 05 mars 2015, 00:29
- Ma deuche : AZKA 1981
- Date de naissance : 06 avr. 1974
- Localisation : Versailles
Re: le faisceau de la 2cv pour les nuls
Salut a tous,
Alors j'ai tout démonté, et je suis reparti fil par fil depuis les comodos... grosse galère mais au final j'ai tout retrouvé!!
Je vous explique pas la satisfaction du lapin.
Je vais donc tout remettre en gaine et faire un joli faisceau tout beau.
Il me reste aussi a changer les ampoules car le gars qui la possédait avait mis des merdouilles pas compatibles. Bref je n'avais pas de feux de route.
Je n'ai pas de témoin de feu de route sur mon tableau de bord, que dois je faire... je vire le témoin de nivocode? et le remplace ou je perce et je met un autre témoin?
Ma belette est de 1981.
Merci encore pour votre aide précieuse.
jeannot
Ps croyez vous que cela pourrait aider les autres si je mettrais tout le faisceau sur une planche avec le détail des épissures etc? que cela soit plus compréhensible pour les non initiés comme moi.
Alors j'ai tout démonté, et je suis reparti fil par fil depuis les comodos... grosse galère mais au final j'ai tout retrouvé!!
Je vous explique pas la satisfaction du lapin.
Je vais donc tout remettre en gaine et faire un joli faisceau tout beau.
Il me reste aussi a changer les ampoules car le gars qui la possédait avait mis des merdouilles pas compatibles. Bref je n'avais pas de feux de route.
Je n'ai pas de témoin de feu de route sur mon tableau de bord, que dois je faire... je vire le témoin de nivocode? et le remplace ou je perce et je met un autre témoin?
Ma belette est de 1981.
Merci encore pour votre aide précieuse.
jeannot
Ps croyez vous que cela pourrait aider les autres si je mettrais tout le faisceau sur une planche avec le détail des épissures etc? que cela soit plus compréhensible pour les non initiés comme moi.
- Deuchémoi
- Docteur deuchiste

- Messages : 17185
- Enregistré le : 19 sept. 2009, 17:09
- Ma deuche : 2cv6 Spécial AZKA Bleue céleste 11/87
- Date de naissance : 30 oct. 1968
- Localisation : Vitrolles (13) ... au soleil !!!
Re: le faisceau de la 2cv pour les nuls
Content pour toi.
Pour le voyant de feu de route, moi j'en percerai un ! Maintenant, comme à l'origine ou pas ... c'est un autre débat !
Merci d'avance pour les suivants !
Au suivant !
Pour le voyant de feu de route, moi j'en percerai un ! Maintenant, comme à l'origine ou pas ... c'est un autre débat !
Un peu oui !!!rabbitflyer a écrit : Ps croyez vous que cela pourrait aider les autres si je mettrais tout le faisceau sur une planche avec le détail des épissures etc? que cela soit plus compréhensible pour les non initiés comme moi.
Merci d'avance pour les suivants !
Pas de demande d'aide mécanique en Message Privé. Toutes les demandes se font dans les salons publics. Merci !
/¯\(°\=/°)... Ma présentation
2cv6 Spécial AZKA Bleue céleste 11/87
- Jimjim
- Deuchiste intermédiaire

- Messages : 137
- Enregistré le : 19 mars 2019, 08:57
- Ma deuche : 2cv AZKA / Dyane 6
- Date de naissance : 23 sept. 1977
- Localisation : Côtes d'Armor - BZH
Re: le faisceau de la 2cv pour les nuls
ah ouai! sympa
,MERCI
,MERCI
- bob41
- Docteur deuchiste

- Messages : 8690
- Enregistré le : 09 mai 2016, 16:00
- Ma deuche : 2CV A 50 ; 2CV AZ 59 ; 2CV azam 65 ; 2CV 6 79 ; Dyane 67 ; AMI6 62 ; AMI8 77 ; HY 72 67
- Date de naissance : 26 sept. 1966
- Localisation : Sologne viticole (Contres) et Corse (Loreto-di-Casinca)
- Âge : 59
Re: le faisceau de la 2cv pour les nuls
Il n'y a pas de voyant de feux de route sur une 2 CV 6 de 81.
On est en feux de route lorsque la manette du commodo est tournée à fond, 2 crans, et en position haute. C'est comme ça que ça fonctionne sur une deuche. Pas de gadgets inutiles !
1er cran : haut veilleuses, bas feux de croisement
2ème cran : haut feux de route, bas feux de croisement.
Que demander de plus, c'est clair...
- Deuchémoi
- Docteur deuchiste

- Messages : 17185
- Enregistré le : 19 sept. 2009, 17:09
- Ma deuche : 2cv6 Spécial AZKA Bleue céleste 11/87
- Date de naissance : 30 oct. 1968
- Localisation : Vitrolles (13) ... au soleil !!!
Re: le faisceau de la 2cv pour les nuls
Ne pas éblouir les copains qui viennent en face parce qu'on a oublié de basculer de feux de route à feux de croisement !!bob41 a écrit : Que demander de plus, c'est clair...![]()
Pas de demande d'aide mécanique en Message Privé. Toutes les demandes se font dans les salons publics. Merci !
/¯\(°\=/°)... Ma présentation
2cv6 Spécial AZKA Bleue céleste 11/87
- bob41
- Docteur deuchiste

- Messages : 8690
- Enregistré le : 09 mai 2016, 16:00
- Ma deuche : 2CV A 50 ; 2CV AZ 59 ; 2CV azam 65 ; 2CV 6 79 ; Dyane 67 ; AMI6 62 ; AMI8 77 ; HY 72 67
- Date de naissance : 26 sept. 1966
- Localisation : Sologne viticole (Contres) et Corse (Loreto-di-Casinca)
- Âge : 59
Re: le faisceau de la 2cv pour les nuls
C'est pas le voyant au tableau de bord qui changera ça !Deuchémoi a écrit :Ne pas éblouir les copains qui viennent en face parce qu'on a oublié de basculer de feux de route à feux de croisement !!bob41 a écrit : Que demander de plus, c'est clair...![]()
Si on n'est pas foutu de voir qu'on est en phare et qu'il faut un voyant pour ça....
- Deuchémoi
- Docteur deuchiste

- Messages : 17185
- Enregistré le : 19 sept. 2009, 17:09
- Ma deuche : 2cv6 Spécial AZKA Bleue céleste 11/87
- Date de naissance : 30 oct. 1968
- Localisation : Vitrolles (13) ... au soleil !!!
Re: le faisceau de la 2cv pour les nuls
Certes ce n'est pas le voyant qui va modifier ... mais te le rappeler ! Parce que parfois, j'avoue ... :oops:bob41 a écrit : C'est pas le voyant au tableau de bord qui changera ça !
Si on n'est pas foutu de voir qu'on est en phare et qu'il faut un voyant pour ça....
Pas de demande d'aide mécanique en Message Privé. Toutes les demandes se font dans les salons publics. Merci !
/¯\(°\=/°)... Ma présentation
2cv6 Spécial AZKA Bleue céleste 11/87
- Mikey 71
- Docteur deuchiste

- Messages : 2072
- Enregistré le : 30 sept. 2018, 13:05
- Ma deuche : 2cv6 AZ KA 21/01/1985
- Date de naissance : 04 juil. 1978
- Localisation : Chambilly 71
- Âge : 47
Re: le faisceau de la 2cv pour les nuls
Oui, moi aussi j'avoue que c'est pratique. J'ai mis un voyant pour les pleins phares et c'est très pratique.... j'avais déjà les cosses de dispo derrière le tableau de bord en plus. Alors j'en ai profité. Idem pour les clignotants, mais là j'avoue que c'est pas indispensable....
- Eric13190
- Docteur deuchiste

- Messages : 9643
- Enregistré le : 01 janv. 2020, 15:10
- Ma deuche : 2 cv6 club 1976
- Date de naissance : 04 sept. 1973
- Localisation : Allauch
- Âge : 52
Re: le faisceau de la 2cv pour les nuls
Mikey 71 a écrit :![]()
Oui, moi aussi j'avoue que c'est pratique. J'ai mis un voyant pour les pleins phares et c'est très pratique.... j'avais déjà les cosses de dispo derrière le tableau de bord en plus. Alors j'en ai profité. Idem pour les clignotants, mais là j'avoue que c'est pas indispensable....
"La 2cv est une des rares voiture où l'important reste la personne". Quino

- rabbitflyer
- Nouveau deuchiste

- Messages : 11
- Enregistré le : 05 mars 2015, 00:29
- Ma deuche : AZKA 1981
- Date de naissance : 06 avr. 1974
- Localisation : Versailles
Re: le faisceau de la 2cv pour les nuls
salut a tous. Bon bé je reviens vers vous car je galère sévère. La belle ne veut plus démarer, rien n'y fait. alors je m'énerve je démonte tout, et je remonte et rien. Plus d'étincelle. Je change la bobine, rien. Je met un allumage electronique...rien. Je change le faisceau rien.... par contre ca pète dès que je branche un fil entre le plus batterie et le plus bobine, du premier coup....
J'ai plus d'idée alors si vous avez je suis preneur.
pieces neuve, faisceau, bobine allumage.
merci pour vos réponses
cordialement
jeannot
J'ai plus d'idée alors si vous avez je suis preneur.
pieces neuve, faisceau, bobine allumage.
merci pour vos réponses
cordialement
jeannot
- Filofax
- Docteur deuchiste

- Messages : 1745
- Enregistré le : 08 juin 2018, 16:09
- Ma deuche : 2CV6 Spéciale AZKA 1986
- Date de naissance : 31 mai 1970
- Localisation : Près de Brest
Re: le faisceau de la 2cv pour les nuls
Le simplex (que certains nomment Neman) peut-être ?
- rabbitflyer
- Nouveau deuchiste

- Messages : 11
- Enregistré le : 05 mars 2015, 00:29
- Ma deuche : AZKA 1981
- Date de naissance : 06 avr. 1974
- Localisation : Versailles
Re: le faisceau de la 2cv pour les nuls
salut filofax, et merci pour ta réponse. En fait j'ai un neiman chelou et pas d'origine a quatre pole. J'avais mis dans l'ordre sur les trois premiers mais ce n'était pas cela. En fait il fallait mettre le douze permanent sur le deuxième, le + après contact troisième et sur le quatrième l'exitation du démareur. Bon du coup elle retourne ma titine. Réglage de l'allumage electronique puis petit tour. Tout fonctionne presque.
J'ai les feux qui fonctionne plus mais bon cela on verra demain. et j'ai surtout le débit de l'alternateur qui est beaucoup trop haut, il passe vite dans le rouge dès que le moteur tourne bien. On verra demain pour cela aussi hihihihi.
Ce qui m'embête c'est que j'ai changé, allumage elec, bobine spécifique, et régulateur de tension aussi.... demain je repasse sur le vieux régulateur histoire de voir si ce n'est pas lui qui beug.
merci en tout cas pour vos échanges.
J'ai les feux qui fonctionne plus mais bon cela on verra demain. et j'ai surtout le débit de l'alternateur qui est beaucoup trop haut, il passe vite dans le rouge dès que le moteur tourne bien. On verra demain pour cela aussi hihihihi.
Ce qui m'embête c'est que j'ai changé, allumage elec, bobine spécifique, et régulateur de tension aussi.... demain je repasse sur le vieux régulateur histoire de voir si ce n'est pas lui qui beug.
merci en tout cas pour vos échanges.
- celeste
- Docteur deuchiste

- Messages : 946
- Enregistré le : 22 nov. 2013, 14:06
- Ma deuche : AZ56,AZAM 63, AZA 68, Acadiane travaux, Acadiane camping car,
- Date de naissance : 28 janv. 1960
- Localisation : 18600 Givardon
Re: le faisceau de la 2cv pour les nuls
Attention l allumage électronique ne supporte pas les surtensions
@lain
@lain
- rabbitflyer
- Nouveau deuchiste

- Messages : 11
- Enregistré le : 05 mars 2015, 00:29
- Ma deuche : AZKA 1981
- Date de naissance : 06 avr. 1974
- Localisation : Versailles
Re: le faisceau de la 2cv pour les nuls
Bonjour celeste, l'allumage et tout le matos viennent de mcda. Je suppose que tout est compatible...
- rabbitflyer
- Nouveau deuchiste

- Messages : 11
- Enregistré le : 05 mars 2015, 00:29
- Ma deuche : AZKA 1981
- Date de naissance : 06 avr. 1974
- Localisation : Versailles
Re: le faisceau de la 2cv pour les nuls
salut tout le monde, j'ai trouvé....je ne comprenais pas pourquoi mais au final après avoir réfléchi je me suis dit ouvre internet tape borne régulateur de tension et fait comme c'est marqué.... et la tout fonctionne! je suis refait! merci pour votre aide, me reste plus qu'a remonter proprement l'autre faisceau, le vieux, pour en avoir un de rechange au cas ou ? ou pour une nouvelle restauration. Allez j'attaque les bas de caisses 
- bob41
- Docteur deuchiste

- Messages : 8690
- Enregistré le : 09 mai 2016, 16:00
- Ma deuche : 2CV A 50 ; 2CV AZ 59 ; 2CV azam 65 ; 2CV 6 79 ; Dyane 67 ; AMI6 62 ; AMI8 77 ; HY 72 67
- Date de naissance : 26 sept. 1966
- Localisation : Sologne viticole (Contres) et Corse (Loreto-di-Casinca)
- Âge : 59
Re: le faisceau de la 2cv pour les nuls
Je sui abasourdis !
Pourquoi tout démonter en partant dans tous les sens. Il faut procéder par ordre.
Le moteur ne démarre pas ?
1 - Y a t-il de l'essence ? Si oui, la pompe à essence débite-t-elle ?
2 - Y a t-il une étincelle aux bougies ? Si non, la bobine est-elle alimentée ?
Et tu aurais tout de suite compris que ça venait du contact.....
- rabbitflyer
- Nouveau deuchiste

- Messages : 11
- Enregistré le : 05 mars 2015, 00:29
- Ma deuche : AZKA 1981
- Date de naissance : 06 avr. 1974
- Localisation : Versailles
Re: le faisceau de la 2cv pour les nuls
merci bob pour ta réponse,
en effet pourquoi démonter tout... je parlais du faisceau pas du moteur ni de la boite cela j'ai déjà donné.
Oui j'ai procédé par ordre mais quand ça veut pas ça veut pas. Et du coup je pose une question, j'obtiens une sympathique réponse et grâce a elle et a d'autres j'ai trouvé ma panne et j'en suis content.
Bon week end a toi
Ne sois pas abasourdi nous n'avons pas tous le même niveau et le mien est débutant. J'ai pourtant refait ma boite, mon moteur et la j'attaque la carrosserie. Mais grâce notamment a ce forum on en apprend tous les jours et je remercie tous les participants pour leurs conseils avisés.
Ma belle est en collection et je veux tout faire pour la garder jusqu'a la fin de ma vie, mais laisse moi le temps de passer mon cap mécano. merci encore pour ta réponse car sans réponse on avance pas .
en effet pourquoi démonter tout... je parlais du faisceau pas du moteur ni de la boite cela j'ai déjà donné.
Oui j'ai procédé par ordre mais quand ça veut pas ça veut pas. Et du coup je pose une question, j'obtiens une sympathique réponse et grâce a elle et a d'autres j'ai trouvé ma panne et j'en suis content.
Bon week end a toi
Ne sois pas abasourdi nous n'avons pas tous le même niveau et le mien est débutant. J'ai pourtant refait ma boite, mon moteur et la j'attaque la carrosserie. Mais grâce notamment a ce forum on en apprend tous les jours et je remercie tous les participants pour leurs conseils avisés.
Ma belle est en collection et je veux tout faire pour la garder jusqu'a la fin de ma vie, mais laisse moi le temps de passer mon cap mécano. merci encore pour ta réponse car sans réponse on avance pas .
- Eric13190
- Docteur deuchiste

- Messages : 9643
- Enregistré le : 01 janv. 2020, 15:10
- Ma deuche : 2 cv6 club 1976
- Date de naissance : 04 sept. 1973
- Localisation : Allauch
- Âge : 52
Re: le faisceau de la 2cv pour les nuls
Super, content que tu ai trouvé ta panne
Bon courage pour tes bas de caisses
"La 2cv est une des rares voiture où l'important reste la personne". Quino

- paphio86
- Apprenti deuchiste

- Messages : 264
- Enregistré le : 05 janv. 2013, 21:12
- Ma deuche : 2cv6 1972
- Date de naissance : 10 juin 1980
Re: le faisceau de la 2cv pour les nuls
J'adore le message de BoB41, limpide:
1 - Y a t-il de l'essence ? Si oui, la pompe à essence débite-t-elle ?
2 - Y a t-il une étincelle aux bougies ? Si non, la bobine est-elle alimentée ?
J'aurai adorer que tu continues cette liste! Pour les débutants en mécanique comme moi, c'est super
1 - Y a t-il de l'essence ? Si oui, la pompe à essence débite-t-elle ?
2 - Y a t-il une étincelle aux bougies ? Si non, la bobine est-elle alimentée ?
J'aurai adorer que tu continues cette liste! Pour les débutants en mécanique comme moi, c'est super